Cheap keyless entry for a BMW E30 (LB-402 AliExpress or smaller LB-408):
You can add keyless entry to an E30 for under ~$20 using an LB-402 keyless entry kit. The LB-402 (or LB-408) ties into the factory Central Locking Control Unit (CLCU) by triggering the E30’s lock/unlock request inputs.
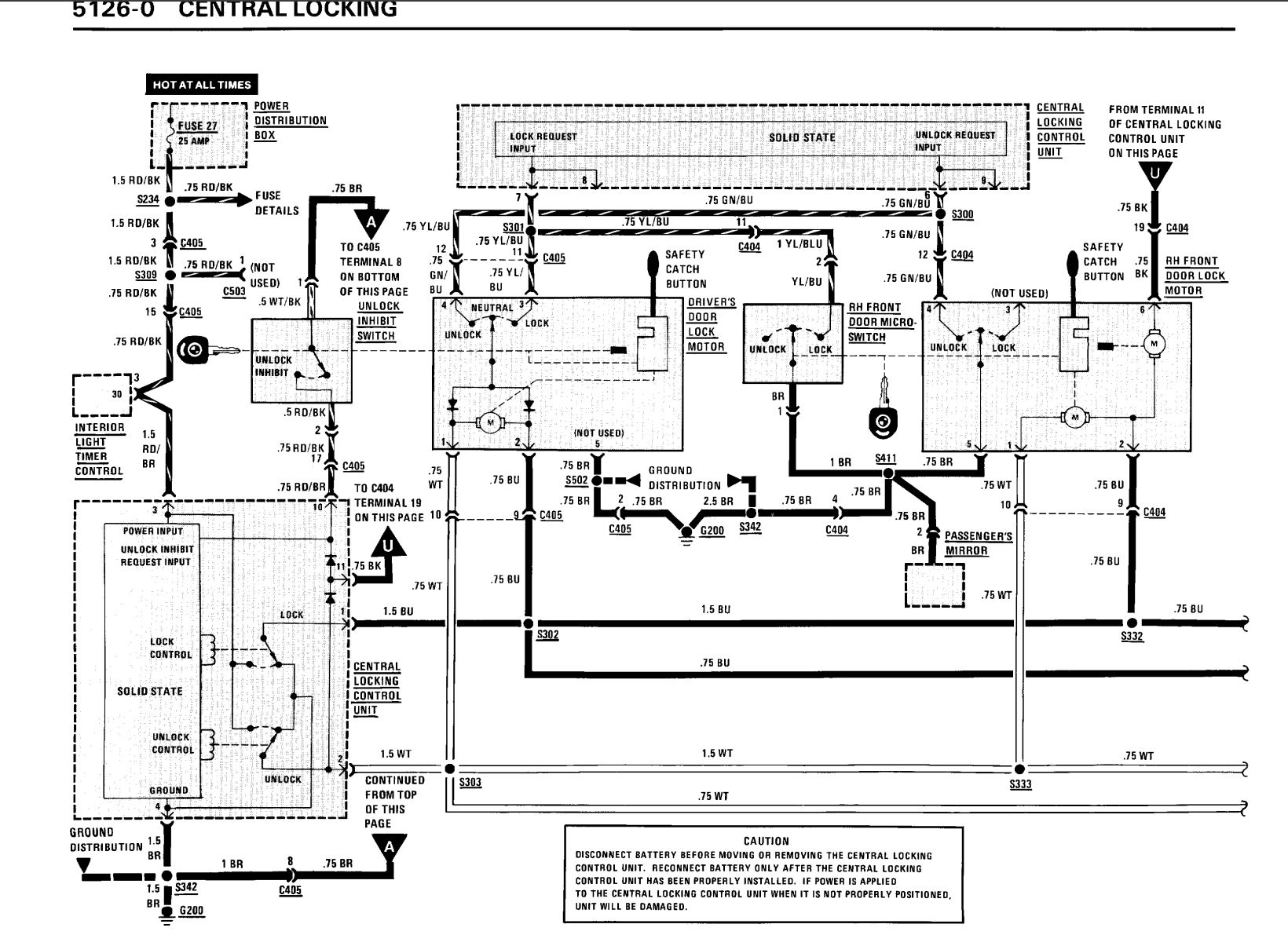
Where the E30 central locking module is:
The CLCU is in the front driver’s kick panel area, behind/below the driver kick panel speaker.
Quick access steps (LHD cars):
1. Disconnect the battery (recommended).
2. Remove the driver kick panel / speaker cover.
3. Remove the speaker.
4. Reach through the speaker opening — the central locking module sits downward/behind that opening on a bracket. Unplug the connector to access wiring.
*(RHD cars: same idea, mirrored to the driver side.)*
| LB-402 (AliExpress) wire color | OEM SACHS Central locking module pin | Original E30 wiring color | Function / notes |
|---|---|---|---|
| Orange | — | — | Not used (blank) |
| White | Pin 7 | Yellow/Blue | Lock request input |
| Yellow | Pin 4 | Brown | Ground |
| Orange/Black | — | — | Not used (blank) |
| White/Black | Pin 6 | Green/Blue | Unlock request input |
| Yellow/Black | Pin 4 | Brown | Ground |
| Black | Pin 4 | Brown | Ground |
| Red | Pin 3 | Red/Brown | Power |
| Brown | — | — | Not used (blank) |
| Green | — | — | Not used (blank) |
| Blue | — | — | Not used (blank) |
**The LB-408 has the same pinout and color system. You can even plug the 11 pin connector from the LB-402 onto the LB-408, with one of the connector slots hanging off the end (unused anyways).
Its also possible to make an inline plug-and-play harness, with the use of a 3D printer to make the connectors and some JPT pins:







Is there a link somewhere to the connector you installed and did you need 1 or two in order to get the system working? What other materials were need for the pins etc. I’m very interested in this mod and the kit you got. Super cool mod and I’d love to add this to my car!
I don’t have a link, but you really don’t need it. All it does is make it plug and play quickly, but you can achieve the exact same result by soldering or crimping 6 wires as outlined in the guide.
Its as simple as:
White wire from LB-402 tapped into Yellow/blue right behind the OEM SACHS control module.
White/black from LB-402 tapped into Green/blue
and so forth per the table I provided.